解决方案Solution
储油罐、储气罐火灾报警解决方案
发布日期 : 2020-11-02

1、概述 

随着国民经济的不断发展和人们生活水平的不断提高,人们对能源的需求越来越多,我国是能源消费大国,对能源的需求尤其旺盛。无论是国家或者是地方均在建设储备油罐等设施,而各类油品的储运安全是能源生产和销售的重要保障,由于油气是易燃物,因此对各类储油罐、储气罐进行实时在线温度监测,并建立火灾报警系统非常重要。

 油罐火灾现场

2.储油罐光纤光栅感温火灾报警系统解决方案

按照中石化有关火灾报警技术标准要求,储备油库的火灾报警系统宜采用无电检测技术,光纤光栅感温火灾探测传感系统是目前国际上新型一代无电检测火灾温度探测系统,具有高精度、高灵敏度、安全防爆、抗强电磁干扰、抗雷击、抗腐蚀、可长期实时监测等众多优点,能快速、准确的探测出各类温度异常部位和区域,为及时采取各类安全措施提供可靠依据。

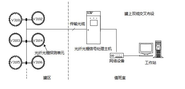
一般情况下,对灌区油罐实行集中监控方式,每个油罐无论容积大小,均实行单独监测通道实时在线温度检测方式,避免同一监测通道监测多个油罐而造成的许多维护管理方面的不便,光纤光栅温度探测器在油罐上的间隔可以按照3-6米布置,也可以做成双环布设,采用专用夹具将光纤光栅温度探测器布设在浮盘/浮船挡油槽的密封圈附近,然后通过光纤/光缆把探测器串连起来,接入到控制室的信号处理器,通过信号处理器对采集到的信号进行解调,测量出现场温度的实际情况,并将相关的信息传递到中央控制室。

油罐光纤光栅感温火灾探测系统示意图

     储油罐主要有三类:外浮顶、内浮顶(拱顶)、球形罐。

1、外浮顶油罐光纤光栅感温火灾探测器的布置方式: 

外浮顶罐光纤光栅传感器布设示意图

外浮顶油罐主要是以储存原油为主,体积较大,必须设置火灾报警系统。在外浮顶储罐上,一般采用专用夹具将光纤光栅感温火灾探测器布设在浮盘/浮船密封圈附近。光纤光栅探测器使用传输光缆连接,在储罐内,传输光缆沿滑梯敷设,并垂落至浮盘处与光纤光栅探测器连接。其中滑梯至罐底浮盘处的传输光缆采用防爆挠线管敷设。 

外浮顶光纤光栅探测器安装实物图

2、内浮顶(拱顶)油罐光纤光栅感温火灾探测器布置方式

内浮顶罐光纤光栅传感器布设示意图

内浮顶(拱顶)油罐多用于存储成品油,由于成品油易燃烧,且内浮顶上下移动,浮盘处极易发热,存在着极大的安全隐患。因此为了消除这些隐患,需要为内浮顶油罐配备专门的感温火灾探测系统,以达到消防监控的目的。 

拱顶光纤光栅探测器安装实物图

       结合现场油罐的实际情况和用户单位的需求,可采用专用夹具将光纤光栅探测器布设在浮盘/浮船密封圈附近。探测器走线方式采用双回路错位布线方式,即罐上采用两条探测器串同时布设。传输光缆从内浮顶罐的通光孔穿到罐内浮盘上,一端直接和光纤光栅感温探测器连接,并固定在浮盘上;另一端与光纤光栅感温探测信号处理器连接;罐内传输光缆用防爆挠线管保护,防爆挠线管在罐内处于自由落体状态,可随浮盘上下运动。 

3、储气罐光纤光栅感温火灾探测器报警方式 

储气罐主要储存各类天然气或石油液化气等各类可燃气体,遇到高温时,罐内压力升高,易发生爆炸和燃烧,因此对气罐周围温度及罐体的温度实施在线监测和火灾报警监控很有必要。

         储气罐光纤光栅探测器实物安装图 

储气罐的形状与储油罐不一样,储气罐主要是球状,因此如何布设温度探测器与有关不太一样,通常根据球体的直径大小布置若干圈探测器,每圈温度探测器布设的位置主要看关键探测点布设,也可以平均间隔布设。 

储气罐光纤光栅火灾报警系统示意图

4、光纤光栅感温火灾监测系统特点 

1、安全性高:系统的信号处理和控制器处于远离工作区域,温度数据采集和传输全部采用光传感和光传输,真正实现无电检测,本质更安全; 

2、温度数据精确度高:典型精度±1℃,分辨率0.1℃; 

3、系统采用先进可靠的事件识别技术,真正实现不误报,不漏报 

4、.每个传感器实时自检,信号处理系统实时自检,实时校准,确保系统工作稳定,数据传输准确。 

5、快速响应:系统响应时间不超过20秒,确保事故能够得到及时处理; 

6、定位准确:通过独有的定位识别技术,能够准确判断危险点或危险区域; 

7、施工安全方便,在油罐上安装无需动用明火;

8、系统配置灵活,可以根据油罐多少进行设备扩容;

9、良好的兼容性:通过各种通讯接口(串口、网口等),和开关量信号,可以方便实现与外部系统进行数据交换和与消防系统联动。 

软件界面


沪公网安备 31011502019857号